Question
Creo Schematics 7 : pdf export inaccurate
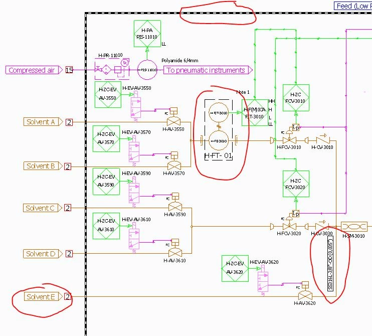
I am using Creo Schematics 7.0 7.0.0.0
pdf export does not display properly dashed lines, labels, reports (text is within case on Creo but outside case in pdf export).
Only workaround so far is to use third-party pdf printer (time consuming, especially with different documents with multiple pages to print)
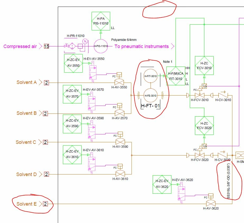
pdf export does not display properly dashed lines, labels, reports (text is within case on Creo but outside case in pdf export).
Only workaround so far is to use third-party pdf printer (time consuming, especially with different documents with multiple pages to print)

